Engineering Service for pressure vessels and heat exchangers
Wide Range of equipments
Manmont Engineering specializes in the engineering and design of a wide range of pressure vessels and heat exchanger used across multiple industrial sectors.
I) MECHANICAL DESIGN, Design by rules
Manmont brings extensive expertise to the design, analysis, and assessment of pressure vessels and heat exchangers, providing comprehensive services to guide your project from its conceptual stage to completion. Our team, comprised of fully certified engineers, possesses years of experience spanning diverse industries, including oil, gas, and petrochemical sectors. We specialize in the design of pressure vessels and various types of heat exchangers, conforming to design by rules according to major pressure vessel & boiler codes such as ASME VIII Div.1/Div.2, BS PD 5500 and EN13445. Offering mechanical design and engineering solutions, our business caters to companies seeking to outsource these services rather than maintaining an in-house engineering staff.

We can offer full mechanical design (Design by Rules) for the following equipment:
○ Columns and Towers
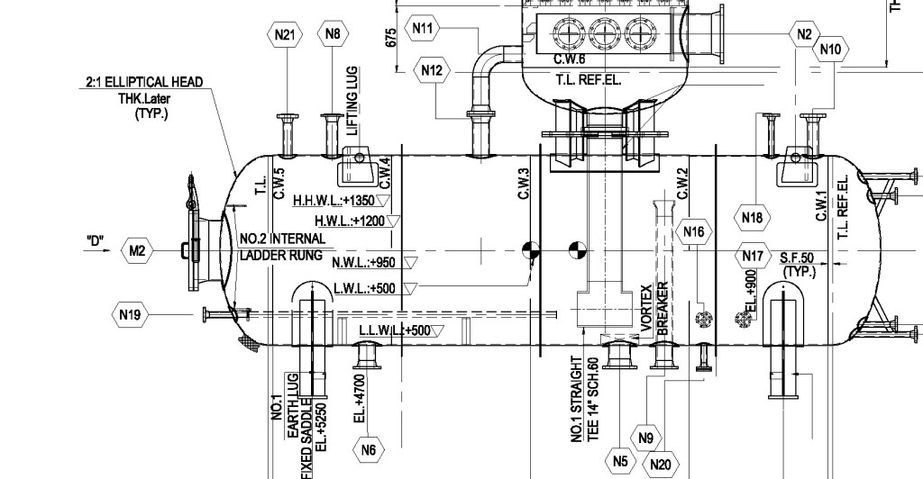
○ Horizontal Pressure Vessels
○ Steam Drums
○ Reactors
○ Storage Tanks
○ Condensers
○ Evaporators
Various Types of Heat Exchangers such as
○ Shell & Tube Heat Exchangers
○ Double Pipe Heat Exchangers
○ Air Cooled Heat Exchangers
II) MECHANICAL DESIGN, Design by ANAlysis
The term Design by Analysis (DBA) refers to the utilization of advanced stress analysis methods to establish secure and efficient designs for equipment. The initial DBA Code-based design rules were based on the notion that stresses across a pressure vessel component under all anticipated loading conditions could be identified and then characterized regarding specific failure modes. Additionally, this approach aimed to mitigate conservatism associated with traditional Design-by-Rule (DBR) calculation methods, thereby potentially reducing the required safety factor in DBA applications. Consequently, safer and more efficient component designs could be achieved through DBA as detailed assessment of actual stresses allows for the substitution of localized behavior knowledge.


DBA concepts persist today in pressure vessel design codes especially ASME Section VIII, Division 2. Design By Analysis, outlined in ASME Section VIII, Division 2, Part 5, presents a systematic method for validating the suitability of a pressure vessel component design. It offers comprehensive guidelines for conducting analyses. The overarching principle of this Code, which has undergone significant revisions since editions prior to 2007, revolves around the concept of safeguarding against following various failure modes:
○ Protection Against Plastic Collapse
○ Protection Against Local Failure
○ Protection Against Failure From Buckling
○ Protection Against Failure From Cyclic Loading
– Ratcheting
– Fatigue
Through the integration of Design by Analysis (DBA) and Finite Element Analysis (FEA), Manmont could delve into and explore complex strength issues inherent in diverse pressure vessel components, surpassing the limitations of conventional design-by-rule methodologies.
III) Engineering Service for heat excangers
Thermal & Hydraulic Design
